
2BW閉式循環液環真空系統流程圖:
2BW系列液環真空泵閉式循環系統:
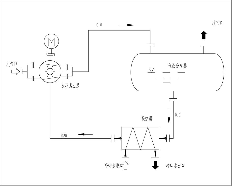
被抽氣體從吸氣口進入液環真空泵,經液環真空泵壓縮后與部分工作液一起由010管線進入氣液分離器,在氣液分離器內氣液兩相得到分離,氣體從排氣口排出,工作液經020管線至換熱器冷卻后經由030管線被液環泵吸入進行循環使用。
液環泵在工作過程中會產生熱量,主要熱量包括:真空泵的無效功率,吸入氣體溫度較高帶來的熱量,吸入氣體含有可凝性氣體在壓縮過程中釋放出相變熱。換熱器的主要作用是通過冷卻水冷卻工作液,使工作液溫度保持在合理的范圍之內。
2BW閉式循環液環真空系統可根據實際情況選擇安裝以下附件:
◆止回閥:為防止真空泵停機時返流,一般需在泵的入口處安裝真空止回閥或氣動閥門等。
◆真空表或壓力傳感器:為便于觀察泵吸氣口的壓力,可在泵吸氣口安裝真空表。如需根據吸入壓力進行控制動作,應在泵吸氣口安裝壓力傳感器。
◆過濾器:如系統及管路中可能會有異物進入泵內,應在泵吸氣口安裝過濾器或濾網。
◆分離器液位計:可觀察分離器內的液位,如需液位自動控制,則應安裝帶信號輸出的液位計、自動溢流及自動補液裝置。
◆分離器壓力表:如分離器內可能會產生壓力,應在分離器上安裝壓力表。
◆溫度計:如需觀察工作液入口溫度,應在工作液管路中安裝溫度計。
◆工作液增壓泵:如泵的工作液供應不足或工作管路阻力較大時可安裝工作液增壓泵。
◆汽蝕保護管路:如真空泵的吸入壓力接近工作液的飽和蒸汽壓,應在真空泵與分離器之間安裝汽蝕保護管路。
◆排氣冷凝器:如需對排氣口可凝性氣體進行冷凝和回收,可在氣液分離器排氣口安裝冷凝器。